ESD5500E – Gobernador de Velocidad Electrónico
  • Control electrónico de velocidad (isochronous, droop, variable): Opera en modos isócrono, droop y rango variable para ajuste preciso y adaptable en diversas aplicaciones de motores

  • Respuesta rápida y preciso frente a cargas transitorias: Su diseño de lazo cerrado permite una respuesta eficiente ante cambios súbitos de carga

  • Amplio rango de operación (1–7.5 kHz/500 Hz–7.5 kHz): Control preciso desde baja hasta alta velocidad, con sensibilidad a voltaje externo

  • Construcción robusta para entornos adversos: Soporta vibración, humedad y temperaturas extremas (–40 °C a +85 °C), con protecciones CE, RoHS y certificaciones marítimas y marinas

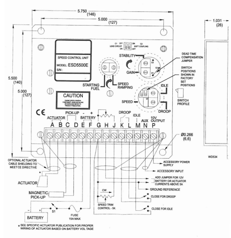
  • Ajustes configurables (PID, droop, rampa de arranque, combustible inicial, desacoplamiento suave): Incluye potenciómetros internos y entradas auxiliares para personalizar el comportamiento del motor

Translate »